Pan Pacific Orchard Hotel by WOHA: A New Era of Sustainable Hospitality in Singapore
Pan Pacific Orchard by WOHA is a sustainable, tropical high-rise hotel in Singapore, featuring lush greenery, open-air spaces, and eco-friendly design.
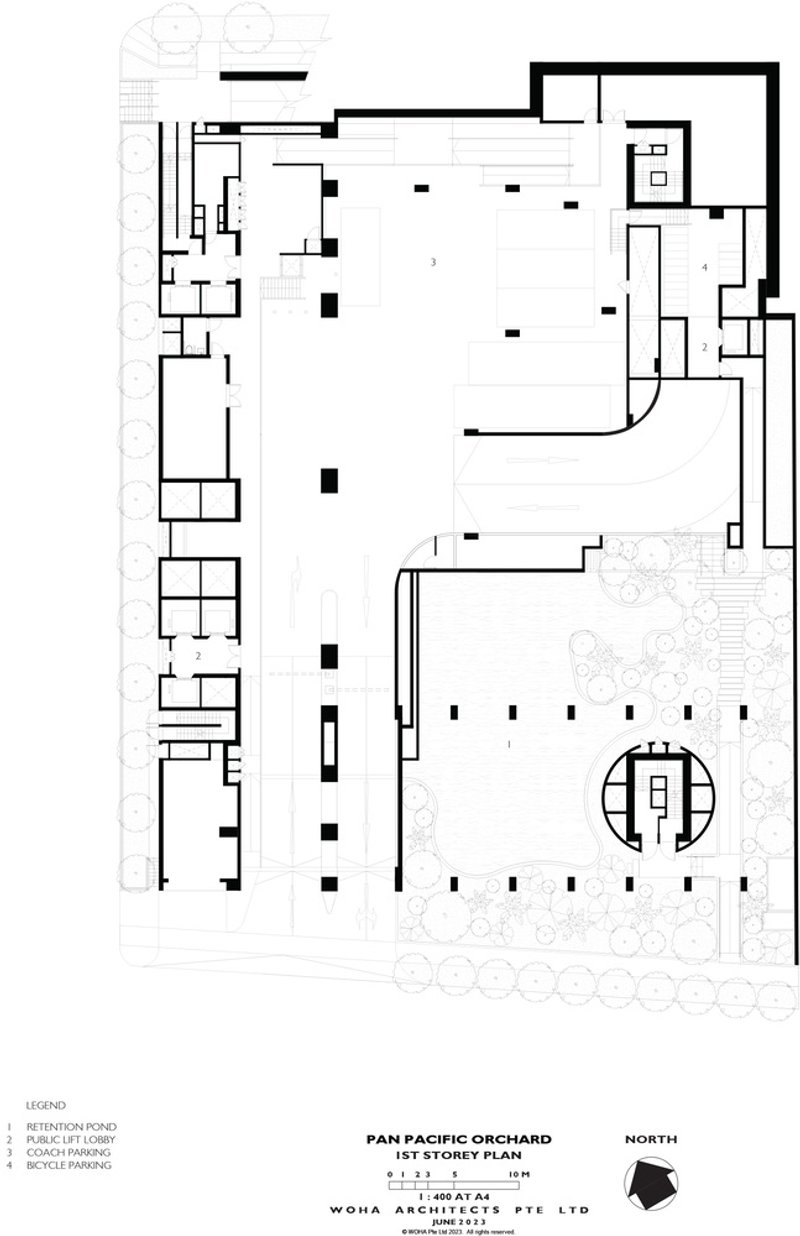
The Pan Pacific Orchard Hotel, designed by WOHA Architects, redefines high-rise tropical hospitality with its innovative and sustainable design. Located at 10 Claymore Road, this architectural marvel integrates lush greenery, open-air spaces, and a unique multi-tiered structure that enhances the urban landscape of Singapore’s Orchard Road.


A New Benchmark in Sustainable Luxury
Spanning 19,625 square meters, Pan Pacific Orchard is an exemplary model of eco-conscious hospitality, featuring four distinct strata that seamlessly blend guest accommodations, social spaces, and verdant gardens. The hotel’s design strategy maximizes natural ventilation, cross-airflow, and energy efficiency, achieving Singapore’s Green Mark Platinum rating, the highest certification for sustainable buildings.



Innovative Green Design: The Four Strata
- Forest Terrace – At street level, this lush entrance features a cascading water plaza lined with tropical trees, serving as a publicly accessible urban oasis. The terrace enhances connectivity between Claymore Road and Orchard Road, offering a tranquil retreat from the bustling city.
- Beach Terrace – Floating above Orchard Road, this level features an organically shaped emerald lagoon, a sandy beach, and palm groves, creating a tropical paradise in the heart of the city.
- Garden Terrace – Overlooking the quiet Claymore residential area, this space includes manicured gardens, reflection pools, and planter beds, complemented by a hotel bar and lounge for guests to unwind.
- Cloud Terrace – At the pinnacle of the hotel, this landscaped event plaza features a 400-seat ballroom, function rooms, and green spaces, all sheltered beneath a photovoltaic canopy that generates solar energy for the building.



Sustainability at Its Core
The Pan Pacific Orchard Hotel is a pioneering green development in Singapore, incorporating active and passive sustainable design strategies:
- 200% Green Replacement – The building’s green footprint replaces twice the site area with greenery, promoting urban biodiversity and reducing the heat island effect.
- Creeper-Clad Green Columns – These vertical gardens enhance aesthetic appeal and air quality, while reinforcing the eco-friendly philosophy of the hotel.
- Cross-Ventilated Open Spaces – The semi-open, naturally ventilated architecture reduces reliance on air conditioning, making the hotel both energy-efficient and climate-responsive.
- Reflective Ceilings & Thermal Cooling – Mirrored surfaces double the perceived green space, while enhancing thermal comfort by reducing heat absorption.



Luxury Meets Sustainability: A Unique Guest Experience
With 347 rooms distributed across the Beach, Garden, and Cloud Terraces, the hotel offers a boutique-scale hospitality experience, each level reflecting the distinct identity of its environment. The open-air concept allows guests to experience Singapore’s tropical climate in a comfortable and immersive setting.

A New Icon for Singapore’s Orchard Road
The Pan Pacific Orchard Hotel is more than just a luxury hotel—it is a visionary urban retreat that harmonizes modern hospitality, sustainability, and community engagement. By integrating nature into the built environment, it sets a new precedent for eco-friendly architecture in high-density cities.

All Photographs are works of Darren Soh, Studio Periphery, Patrick Bingham-Hall
Popular Articles
Popular articles from the community
Atelier Macri Concept Store Interior Design by CASE-REAL
Atelier Macri store features a "ko" counter, walnut wood details, cork displays, blending retail, gallery, and seamless customer experiences.
Inverted Architecture Installation by Studio Link-Arc: Exploring the Intersection of Architecture and Living Organisms
Inverted Architecture Installation by Studio Link-Arc blends mycelium, sustainability, inverted design, ecological cycles, and urban adaptive architecture in Shenzhen.
On the Brooks House by Monsoon Collective – A Contemporary Kerala Home Rooted in Tradition
Kerala home blending tradition and modernity with water-inspired design, brick architecture, courtyard planning, and sustainable rainwater harvesting strategies.
Treehouse Apartment: A Warm Timber Interior Blending Craft, Play, and Contemporary Living
Warm timber apartment with integrated treehouse, combining natural materials, craftsmanship, and playful design to create a flexible, family-oriented living environment.
Similar Reads
You might also enjoy these articles
The Ken Roberts Memorial Delineation Competition (Krob)
As the most senior architectural drawing competition currently in operation anywhere in the world, it draws hundreds of entries each year, awarding the very best submissions in a series of medium-based categories.
Waterfront Redevelopment and Urban Revitalization in Mumbai: Forging a New Dawn for Darukhana
A transformative waterfront redevelopment project reimagining Darukhana’s shipbreaking heritage into an inclusive urban future.
OUT-OF-MAP: A Call for Postcards on Feminist Narratives of Public Space
Rhizoma Design and Research Lab invites artists, designers, architects, researchers, and students to reflect on how feminist perspectives can reshape public space. Selected works will be exhibited in Barcelona, October 2026. Submissions open until 15 April 2026.
Documentation Work on Buddhist Wooden Temple
Architectural syncretism and cultural hybridity: A comparative study of the Buddhist temples in Chattogram Hill tracks
Explore Architecture Competitions
Discover active competitions in this discipline
The International Standard for Design Portfolios
The Global Benchmark for Architecture Dissertation Awards
The Global Benchmark for Graduation Excellence
Challenge to reimagine the Iron Throne
Comments (0)
Please login or sign up to add comments
No comments yet. Be the first to comment!